辽源市欧蒂爱袜业有限责任公司
污水处理工程
一、工程概述
1.工程地点:吉林省辽源市人民大街464号
2.处理规模:300t/d
3.进水水质:
| 序号 | 污染物 | 单位 | 污染物浓度 |
| 1 | PH值 | — | 6~9 |
| 2 | 化学需氧量(CODcr) | mg/L | 1350 |
| 3 | 生化需氧量(BOD5) | mg/L | 450 |
| 4 | 悬浮物(SS) | mg/L | 600 |
| 5 | 氨氮 | mg/L | 50 |
4. 处理后排放水执行国家GB 4287-2012《纺织染整工业水污染物排放标准》表2排放标准,即:
| 序号 | 污染物 | 单位 | 最高允许排放限值 |
| 1 | PH值 | — | 6~9 |
| 2 | 化学需氧量(CODcr) | mg/L | 200 |
| 3 | 生化需氧量(BOD5) | mg/L | 50 |
| 4 | 悬浮物(SS) | mg/L | 100 |
| 5 | 氨氮 | mg/L | 30 |
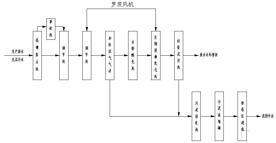
5.工程工艺

6.运行情况:完全达到出水标准
7、工程特点:
采用机械格栅进行预处理,对废水中固体分离彻底。
采用生物膜处理工艺,工艺成熟,运行稳定,初建成本低,运行成本低
二、业绩展示



罗茨风机及除臭装置



加药溶气气浮

气浮加药装置

长春富维梅克朗汽车镜有限公司
污水处理工程
一、工程概述:
1.工程地点:长春市光谷大街
2.工程概况:脱脂废水及脱脂清洗槽废水、喷漆废水等处理
3.处理规模:150/d
4.(1)进水水质:
| 序号 | 污染物 | 单位 | 污染物浓度 |
| 1 | PH值 | — | 6~9 |
| 2 | 化学需氧量(COD) | mg/L | 1500 |
| 3 | 生化需氧量(BOD) | mg/L | 500 |
| 4 | 悬浮物(SS) | mg/L | 450 |
| 5 | 石油类 | mg/L | 50 |
(2)出水水质:处理后排放水执行GB8978-1996《污水综合排放标准》中的三级排放标准,即:
| 序号 | 污染物 | 单位 | 最高允许排放限值 |
| 1 | PH值 | — | 6~9 |
| 2 | 化学需氧量(COD) | mg/L | ≤500 |
| 3 | 生化需氧量(BOD) | mg/L | ≤300 |
| 4 | 悬浮物(SS) | mg/L | ≤400 |
| 5 | 石油类 | mg/L | ≤30 |
5.工艺流程

6.运行情况:完全达到设计标准
7、工程特点:物化处理—一级生化处理—后处理,即:物化—H/O—沉淀处理工 艺,使本工程更加运行稳定、节约成本。
不会造成受纳水体富营养化,水解酸化—接触氧化独有的反硝化特性,能使NO2-、NO3-反硝化生成N2排入大气,不会由于进水NH3-N很高,而使受纳水体富营养化趋势。
耐冲击负荷强,由于采用膜法水解工艺,生物量大,容积负荷高,能适应进水COD负荷变化,即使进水COD浓度有所升高,出水COD也不会变化很大。
二、工程展示

整体图

污泥浓缩罐和加药罐
